HOME | ADMIN
솔루션 적용사례
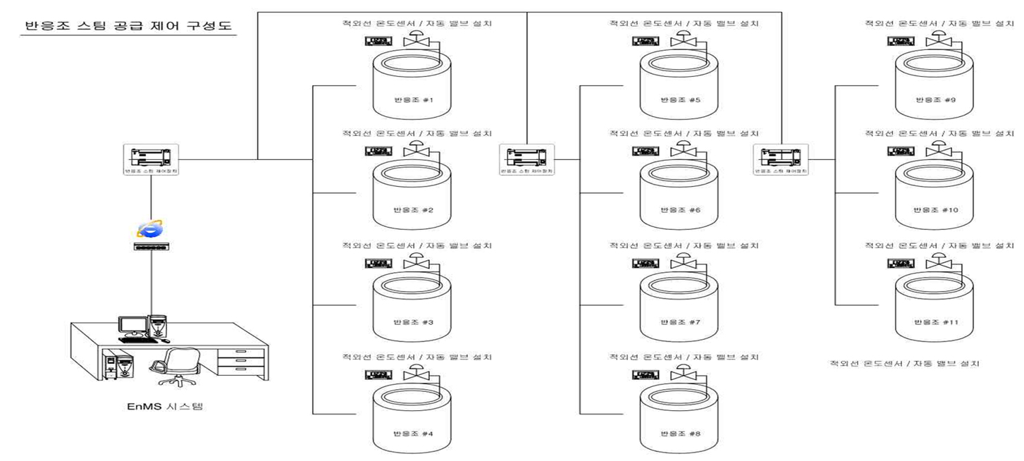
공조기 보일러 콤프레셔 정류기 반응조 열처리기

공조기

제어인프라 구축 계획

현황 및 문제점의 개선 방안 마련
    운전 현황 및 문제점
  • 생산라인 가동 중 공조기 상시 가동
  • 양압센서 설치 되어 있으나 이용하지 않음
  • 설치된 공조기 고정 주파수로 운전 중
    운전 개선 방안
  • 생산의 스케줄과 양압의 조건에 따라 공조기
    가동율 제어
  • 양압 데이터를 시스템에 적용하여 설정값 이상이
    되면 가동율 다운
  • 휴일에는 자동으로 OFF 될 수 있도록 시스템 구성
  • 자동제어 시스템을 통하여 에너지 절감

제어인프라 구성도
  • Step01
    공조기 PLC와 연동하여 공조기의 운전 Data를 읽어와, EnMS시스템으로 전송하여 공조기의 운전상태를
    모니터링 한다.
  • Step02
    차압 Data를 읽어와 인버터 가동율을 환산하여 적정 차압 대비 인버터의 가동율을 제어한다.
  • Step03
    생산 스케줄에 따라 공조기 운전을 스케줄 제어 한다.
  • 기존 1년 365일 압력에 상관없이 일정하게 유지되던 공조기의 양압센서를 이용하여 압력이 일정하게 유지될 수 있도록 제어
  • 근무하지 않는 일요일에 공조기의 가동을 중지하는 제어를 통하여 에너지 절감을 할 수 있음